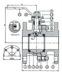
Размеры
| DN |
L |
H |
W |
PCD |
кг/шт |
| 1/2" |
115 |
74 |
170 |
50 |
2.70 |
| 3/4" |
120 |
77 |
170 |
50 |
3.10 |
| 1" |
125 |
83 |
170 |
50 |
4.30 |
| 1 1/4" |
130 |
88 |
170 |
50 |
6.20 |
| 1 1/2" |
140 |
123 |
250 |
70 |
8.10 |
| 2" |
150 |
132 |
250 |
70 |
10.0 |
| 2 1.2" |
170 |
154 |
320 |
70 |
14.0 |
| 3" |
180 |
166 |
365 |
102 |
18.5 |
| 4" |
190 |
182 |
365 |
102 |
26.6 |
| 5" |
325 |
225 |
500 |
125 |
54.0 |
| 6" |
350 |
240 |
600 |
125 |
71.3 |
| 8" |
400 |
310 |
700 |
140 |
155 |
| 10" |
450 |
325 |
800 |
165 |
233 |
| 12" |
500 |
365 |
900 |
165 |
|
|
 |
Материалы частей крана
| № |
Часть |
Материал AISI/W № |
| 1 |
Корпус крана |
316S/1.4408 |
| 2 |
Корпус крана |
316S/1.4408 |
| 3 |
Шарик |
316S/1.4408 |
| 4 |
Шток |
316C/1.4401 |
| 5 |
Гнездо шарика |
RTFE |
| 6 |
Уплотнение корпуса |
RTFE |
| 7 |
Уплотнение штока |
RTFE |
| 8 |
Уплотнение |
RTFE |
| 9 |
Болт штока |
304/1.4301 |
| 10 |
Рычаг |
304/1.4301 |
| 11 |
Гайка |
304/1.4301 |
| 12 |
Болт |
304/1.4301 |
| 13 |
Блок рычага |
304/1.4301 |
| 14 |
Гнездо |
316S/1.4408 |
| 15 |
Оболочка рычага |
PVC |
|